有一套变频器控制的电机,需要使用PLC的模拟量控制,控制示意图如下

1、在手动状态下,给定对应的频率,按下正转按钮,电机以对应频率运行;按下反转按钮,电机以指定频率反转运行。
2、在自动状态下,按下启动,启动电机以20HZ频率运转10秒,再以50HZ的频率运行5分钟,频率变成20HZ运行5S,之后频率变为0HZ2秒,再反转以20HZ运行10S,再反转50HZ的频率运行5分钟,再以20HZ的频率运行10S,再停止2s,再回到第一步继续循环运行。
3、要求按下停止按钮或者复位信号触发,设备停止,重新按下时,能记录当前的运行状态,继续运行。
4、当启动运行的频率等于50HZ时,要经过先以20HZ的频率运行5s再继续运行。
5、当停止时运行的频率等于50HZ时,要经过先以20HZ的频率运行5s再继续停止。
6、按下急停按钮,变频器马上停止,清空动作。
7、当设备报警时,按下复位按钮,复位变频器报警,设备才可以继续运行。
二、变频器接线及参数设置1、接线图如下

模拟量控制可以选择电压信号(AVI端子)或者电流信号(ACI端子),从上面接线可以看出选择的是电压信号。

2、变频器参数设置
00-21号参数设置为1,运行命令由外部端子控制

00-20号参数设置为2,频率由外部模拟量控制

03-00设置为1,表示AVI端子作为频率源输入,03-28参数设置为0,表示接收0-10V电压信号,00-03默认100%,这样0~10V电压就能控制电机0~50HZ频率。


1、接线

2、2DA模块程序编写(此种写法只适合3U的PLC,2N的不行,K21:通道1,K22:通道)
通过下面的指令就能把D0的数值传送给通道1,D1的数值传送给通道2进行输出。

3.数据对应

也就是0~10V和4~20mA都对应了0~4000的数值,对应了变频器0~50HZ的频率。4000/50=80,也就是1HZ显示为80,实际有多少HZ,我们乘以80,就得到要写入的数据是多少
四、程序编写1.模拟量及计算。

2.手动控制。

手动程序
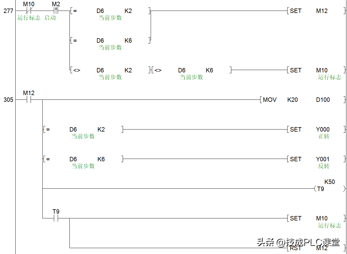
3.自动顺序控制。
这里面的D6不等于2和不等于6,这两步是电机50HZ运行时的步数,我们通过其他的程序去启动,当设备处于0步时,进入第一步运转。控制以20HZ的频率运行10s,时间到了就人D0加1,D6会等于2,动作进入第二步。

动作第2步,控制电机以50HZ的频率运行30s,时间到了就让D6加1,进入下一步;第3步控制电机以20HZ频率运行10s,时间到了就让D6加1,动作进入下一步。

第4~8步的动作也是一样控制方法。



4.停止控制。
当在运行状态下按下M3停止按钮时,如果不动作不处于第2和第6步时,直接复位运行标志位M10让动作停止(第2和第6步运行频率比较高,不能章节停止,要先减速),如果是处于第2或者第6步,时,置位M11,控制频率降低到20HZ(2000表示20HZ,一般变频器的频率控制)

5.启动控制。
按下停止后,重新按启动,会按照之前的动作继续运行,因此需要判断下之前的运行的是在第几步,除了第2和第6步是高速度运行的,其他步骤可以直接启动,如果是第2和第6则需要先以20HZ运行5s后才跳入对应动作。
如果按下复位按钮,则让全部动作都清空,启动会重新从第1步开始。

(技成培训网原创,作者:陈育鑫,未经授权不得转载,违者必究)





