报警程序也是每个程序必须要有的程序,一般报警程序分致命性和非致命性报警,针对2种报警程序后续也要不同反应处理方式,完善的报警显示也有利于现场人员快速排除故障,理论上设备有问题了,不动作等情况都应该提示操作人员点检故障点,新的报警趋势往往包含报警数据的存储,故障反溯,征兆预防型报警等等内容。
以下为实际使用中的报警程序的一部分,可以直接参考使用,最好么直接做成FB块之类,调用起来更加方便。
1,第1部分报警后处理和检知部分
使用XFRB多位传送指令把W86通道数据传送到D1600字里面,然后检测D1600字里面数据,不等于0的时候说明有报警产生,驱动进行报警处理,驱动蜂鸣器和运转指示灯红灯亮。在报警发生后故障处理时,按报警消音以后,暂时停止蜂鸣器的叫声,以方便人员处理故障,在故障排除以后再按复位按钮清除报警内容,复位报警清除后其他程序允许运行,直接按复位按钮同时清除报警音和故障复位。

报警程序1

报警2
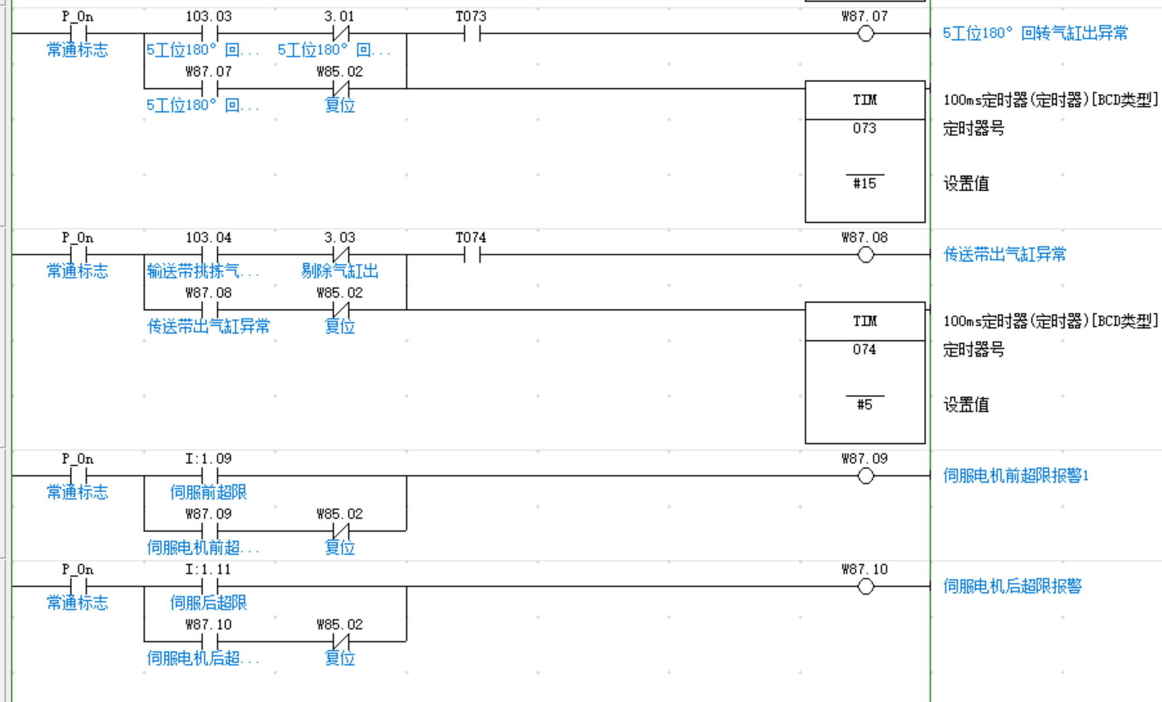
2,一般气缸的到位检测报警示例

报警3
3,一些急停类的报警处理示例
写在后面:使用了字的检测来判断是否报警,后面具体的报警内容的添加很方便,不断往里写报警内容即可,报警音的暂时停止在实际生产中也很有效果,人员反应良好。以上经常使用的报警处理方法供大家参考。实际使用是必须分开致命性和非致命性的报警内容。致命性报警内容要考虑严重报警后的安全问题等因素。





