前面学习了高速计数器的内容,紧接着我们就来学习一下高速脉冲输出的内容,高速脉冲输出一般是用在运动控制里面,用来控制步进或伺服,高速脉冲输出也是比较重要的一部分,我们必须得掌握好它。
在S7-200中有两个PTO/PWM高速脉冲发生器,可以产生高速脉冲串(PTO)或脉宽调制信号波形(PWM)。在S7-200中有脉冲输出指令PLS,它用来控制在高速脉冲输出(和)中提供的高速脉冲串输出(PTO)和脉宽调制(PWM)功能。
PTO/PWM与数字量输出过程映像区共用输出点和,当在或上激活了PTO/PWM功能时,是会禁止普通输出点功能的,这时或的输出波形是不受过程映像区状态、输出点强制值或者立即输出指令的影响的,我们使用状态表或趋势图是监控不了的。
要做高速脉冲输出,我们应该选用24VDC晶体管输出的CPU,而不能选用继电器输出的CPU,这是我们要注意的。高速脉冲输出一般是用在运动控制里面,用来控制步进或伺服。利用高速脉冲输出实现运动控制,除了有PTO、PWM,还有EM253定位模块,这三种方式都可以实现运动控制,不过要注意的是PTO和PWM可以使用脉冲输出指令PLS和向导来实现,而且PTO方式的甚至还可以使用运动控制库指令来实现,而使用EM253定位模块的话就只能通过向导来实现,而不能使用PLS指令或运动控制库指令。
我们先看一下脉冲串操作PTO,PTO是按照给定的脉冲个数和周期输出一串方波(占空比50%)。在使用时,我们要设定其脉冲个数和周期,我们要注意的是设定是周期数应该是偶数,如果设定的周期数为奇数的话,是会引起占空比失真的。而脉宽调制PWM,它是产生一个占空比变化周期固定的脉冲输出的,我们可以设定其周期和脉宽,我们要注意的是当设定的脉宽等于周期时,输出是一直为ON的,当设定的脉宽等于0时,输出是断开的。

一般来说,使用脉冲串PTO会比较多,所以后面学习时也是重点学习脉冲串PTO的。除此之外,我们还要学习脉冲输出指令PLS以及指令的应用,并且主要针对脉冲串PTO的学习,这是脉冲输出学习的重点,我们必须要掌握好它。
前面有说到脉冲输出指令PLS用于控制在高速脉冲输出(和)中提供的脉冲串输出PTO和脉宽调制PWM功能。在S7-200中有两个PTO/PWM发生器,而每台PTO/PWM发生器都有一个控制字节的,SMB67控制的是的PTO/PWM发生器,而SMB77控制的是的PTO/PWM发生器,这个我们要知道的。
脉冲输出指令是会从系统存储器SM(包括控制字节)中读取数据,从而控制PTO/PWM发生器,这样我们就可以通过修改控制字节,然后执行PLS指令,来更改PTO或PWM信号波形。以下就附上PTO/PWM控制寄存器的SM标志表和PTO/PWM控制字节参考表。


我们要注意的是,我们在使用PLS指令时一般是有步骤的。第一步,我们在使能PTO/PWM之前,要对、的过程映像区清零;第二步,定义控制字节,对应SMB67,对应SMB77。第三步,写入PTO/PWM相关寄存器的数据,比如SMW68对应的是PTO/PWM周期值(2-65525ms),SMD72对应的是PTO脉冲计数值。第四步,就是连接中断事件和中断程序,并允许中断这步是根据实际情况决定要还是不要的;第五步,执行PLS指令,激活某个脉冲输出,更新控制字节。
当然我们也可以禁止PTO/PWM波形,我们将控制字节的使能位(/
)清零,然后执行PLS指令就可以了。我们也可以对周期值、脉宽值和脉冲数进行修改,我们把相应的系统存储器位置1,然后再把修改数据写入到相应的系统存储器里,然后执行PLS指令就可以。
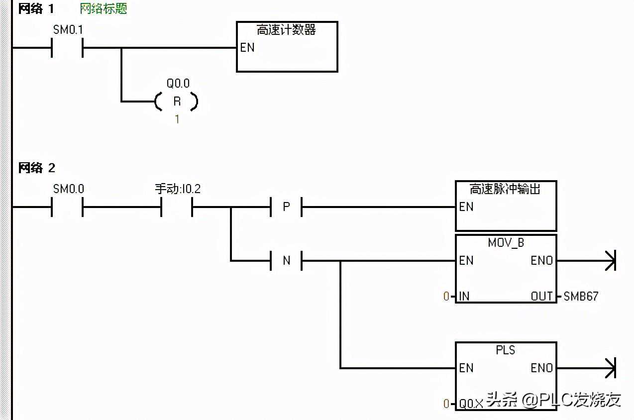
下面就举个PLS指令应用的例子,来更好的掌握PLS指令的使用。
主程序:

高速脉冲输出子程序:

高速计数器子程序:

以上的程序,在主程序的网络一中,首先用首次扫描驱动高速计数器子程序进行高速计数初始化,同时对的过程映像区清零。在高速计数器子程序中,首先传送1685到SMB67中定义控制字节,这里选择的是PTO模式、单段、1us/周期、装入周期和脉冲数的情况(控制字节的定义可以参考PTO/PWM控制字节表),并传送100到SMW68中写入周期值,传送100到SMD72中写入脉冲数,最后执行PLS指令。
那么程序会在接通的上升沿执行周期为100us,100个脉冲数的高速脉冲输出,会在断开的下降沿禁止PTO波形的输出。




